Артикул: 00047900
Устройства плавного пуска серии SBIP применяются везде, где необходим контролируемый пуск и останов двигателя, и не требуется регулировка скорости. Предназначены для систем, требующих повышенного контроля физических параметров. Серия SBIP со встроенным байпасным контактором обеспечивает простое подключение и удобство эксплуатации.

1. Серия
2. Мощность, кВт
3. Ток, А
4. Входное напряжение, В
4: 3 ~ 400 (380) B, 50/60 Гц
5. Дополнительное защитное покрытие плат лаком
6. Защитное покрытие плат компаундом

Массогабаритные характеристики
Диапазон мощности: 5.5 - 630 кВт
Преимущества:
Диапазон мощности: 5.5 - 630 кВт
Преимущества:
Преимущества устройств плавного пуска INSTART серии SBIP
МОНТАЖ- Силовые шины открытого типа во всем мощностном диапазоне для удобства подключения
- Конструкция корпуса позволяет выполнять установку без воздушных зазоров
- ЖК-дисплей с русскоязычным меню
- Предустановленные настройки для типовых применений
- Встроенный сетевой протокол ModBUS RTU
- Программируемые входы и выходы
- Журнал событий с хронологией
- Эргономичная съемная выносная панель
- Пофазный контроль тока, напряжения и температуры
- Подключение РТС-датчика электродвигателя
- Независимое бесперебойное питание управляющей части устройства
Система обозначения

1. Серия
2. Мощность, кВт
3. Ток, А
4. Входное напряжение, В
4: 3 ~ 400 (380) B, 50/60 Гц
5. Дополнительное защитное покрытие плат лаком
6. Защитное покрытие плат компаундом
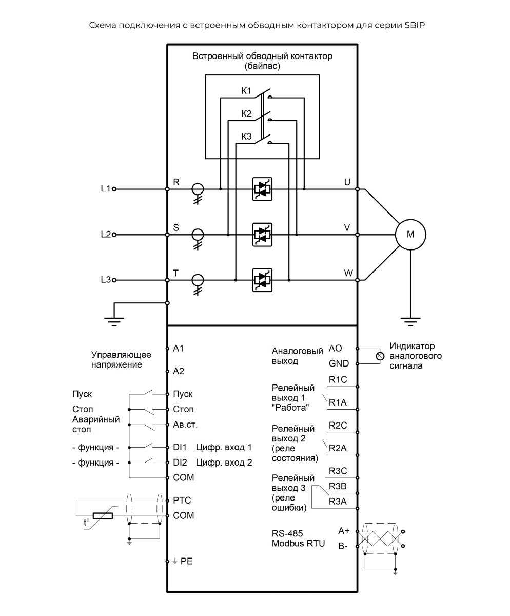
Схема подключения устройств плавного пуска серии SBIP

Массогабаритные характеристики

| Типоразмер | Модель | Вес (нетто), кг | Габаритные размеры, мм | Способ монтажа | ||
|---|---|---|---|---|---|---|
| Ш | В | Г | ||||
| 1 | SBIP-5.5/11-04 | 3,5 | 155 | 300 | 175 | На монтажную панель |
| SBIP-7.5/15-04 | ||||||
| SBIP-11/23-04 | ||||||
| SBIP-15/30-04 | ||||||
| SBIP-18.5/37-04 | ||||||
| SBIP-22/43-04 | ||||||
| SBIP-30/60-04 | ||||||
| SBIP-37/74-04 | ||||||
| SBIP-45/90-04 | ||||||
| SBIP-55/110-04 | ||||||
| 2 | SBIP-75/150-04 | 11,8 | 220 | 370 | 230 | На монтажную панель |
| SBIP-90/180-04 | ||||||
| SBIP-110/220-04 | ||||||
| 3 | SBIP-132/264-04 | 270 | 585 | 230 | На монтажную панель | |
| SBIP-160/320-04 | ||||||
| SBIP-185/370-04 | ||||||
| SBIP-200/400-04 | ||||||
| SBIP-220/440-04 | ||||||
| 4 | SBIP-250/500-04 | 310 | 660 | 230 | На монтажную панель | |
| SBIP-280/560-04 | ||||||
| SBIP-320/640-04 | ||||||
| 5 | SBIP-355/710-04 | 350 | 690 | 230 | На монтажную панель | |
| SBIP-400/800-04 | ||||||
| SBIP-450/900-04 | ||||||
| 6 | SBIP-500/1000-04 | 420 | 740 | 230 | На монтажную панель | |
| SBIP-630/1260-04 | ||||||
Какую серию выбрать SSIP или SBIP?
серия SSIP
Стандартная серия общего применения с внешним обводным контактором (не входит в комплект поставки).Диапазон мощности: 5.5 - 630 кВт
Преимущества:
- УПП подключается к электродвигателю, который был установлен ранее и до этого запускался «прямым пуском». В этом случае задействуется имеющийся контактор.
- Необходимо реализовать возможность как плавного пуска электродвигателя (с использованием УПП), так и «прямого пуска» двигателя через контактор.
серия SBIP
Стандартная серия общего применения со встроенным обводным контактором.Диапазон мощности: 5.5 - 630 кВт
Преимущества:
- Производится первичное подключение электродвигателя «с нуля». В этом случае наличие встроенного обводного контактора максимально упростит процесс подключения.
- Если габариты являются критически важным параметром. Использование УПП со встроенным обводным контактором позволяет минимизировать требуемые габаритные размеры.
Серия
SBIP
Напряжение, В
3 ~ 400В, 50|60Гц
Номинальный ток (А)
220А
Мощность, кВт
110кВт
Степень защиты
IP00
Номинальное напряжение (U,B)
400В
Вес, кг
11.8
Длина, мм
220
Ширина, мм
370
Количество фаз на входе
3Ф
Количество фаз на выходе
3Ф
Частота, Гц
50/60Гц
Совместимый тип элекродвигателя
асинхронный
Тип панели управления
съемная
Резервное копирование с помощью панели
нет
Независимое питание платы управления
нет
Тип встроенного источника питания
нет
Цифровые программируемые входы
1
Цифровые непрограммируемые входы
3 NPN
Аналоговые входы
1
Релейные программируемые выходы
1
Аналоговые выходы
1
Сетевой протокол
ModBUS RTU
Часы реального времени
нет
Подключение термистора ЭД
да
Способ монтажа
на монтажную панель
Тип дисплея
графический (LCD)
U2 (напряжение вторичное выходное) (В)
400В
Рабочая температура
от -30 до + 55 С
Пусковой ток, %
50…500%
Частота пусков за 60 мин.
10
Тип подключения к ЭД
"в линию"
Встроенный обводной контактор (байпас)
да
Ширина, мм
220мм
Высота мм
381мм
Глубина, мм
232мм
Глубина упаковки, мм
290мм
Ширина упаковки, мм
285мм
Высота упаковки, мм
450мм
Вес нетто, кг
11.8кг
Вес брутто, кг
13.0кг
Гарантийный срок, месяц
36
ТЕХНИЧЕСКИЕ ХАРАКТЕРИСТИКИ УСТРОЙСТВ ПЛАВНОГО ПУСКА INSTART СЕРИИ SBIP
| Модель | Мощность двигателя*, кВт | Ток, А |
|---|---|---|
|
Вход: 3 фазы, 342-440 В (+5% не более 20 мс), 50/60 Гц ± 2% |
||
| SBIP-5.5/11-04 | 5,5 | 11 |
| SBIP-7.5/15-04 | 7,5 | 15 |
| SBIP-11/23-04 | 11 | 23 |
| SBIP-15/30-04 | 15 | 30 |
| SBIP-18.5/37-04 | 18,5 | 37 |
| SBIP-22/43-04 | 22 | 43 |
| SBIP-30/60-04 | 30 | 60 |
| SBIP-37/74-04 | 37 | 74 |
| SBIP-45/90-04 | 45 | 90 |
| SBIP-55/110-04 | 55 | 110 |
| SBIP-75/150-04 | 75 | 150 |
| SBIP-90/180-04 | 90 | 180 |
| SBIP-110/220-04 | 110 | 220 |
| SBIP-132/264-04 | 132 | 264 |
| SBIP-160/320-04 | 160 | 320 |
| SBIP-185/370-04 | 185 | 370 |
| SBIP-200/400-04 | 200 | 400 |
| SBIP-220/440-04 | 220 | 440 |
| SBIP-250/500-04 | 250 | 500 |
| SBIP-280/560-04 | 280 | 560 |
| SBIP-320/640-04 | 320 | 640 |
| SBIP-355/710-04 | 355 | 710 |
| SBIP-400/800-04 | 400 | 800 |
| SBIP-450/900-04 | 450 | 900 |
| SBIP-500/1000-04 | 500 | 1000 |
| SBIP-630/1260-04 | 630 | 1260 |
|
*Номинальный ток двигателя не должен превышать номинальный выходной ток преобразователя частоты |
||
ТЕХНИЧЕСКАЯ СПЕЦИФИКАЦИЯ УСТРОЙСТВ ПЛАВНОГО ПУСКА INSTART СЕРИИ SBIP
| Параметры | Описание |
|---|---|
| Напряжение питания и диапазон мощностей | 3 ~ 342-440 В (± 5% не более 20мс) |
| Частота электропитания | 50/60 Гц ± 2% |
| Диапазон мощностей | 5.5 - 630 кВт |
| Тип подключаемого электродвигателя | Трехфазный асинхронный с КЗР |
| Частота пусков | Не более 5 раз в час (не чаще 1 раза в 12 минут) |
| Пусковое напряжение | 30 - 70% |
| Ограничение пускового тока | 200 - 500% |
| Время пуска | 2 - 60 с |
| Время останова | 0 - 60 с |
| Максимальный рабочий ток | 50 - 200 % |
| Режимы пуска | Режим ограничения тока; режим рампы по напряжению; запуск рывком в режиме ограничения тока; запуск рывком в режиме рампы по напряжению; |
| Режимы останова | Останов по инерции; останов с линейным снижением напряжения |
| Наличие обводного контактора (байпас) | Встроен |
| Тип подключения к ЭД | "В линию" |
| Питание платы управления | 230 - 400 В, независимое от силовой части |
| Встроенный источник питания | Нет |
| Релейные выходы | R1: 250 В АС до 3 А; 30 В DC до 3 А; (Работа по байпасу) R2: 250 В АС до 3 А; 30 В DC до 3 А; (программируемое) R3: НО до 3 А, НЗ до 1 A 250 В АС; НО до 3 А, НЗ до 1 A 30 В DC (программируемое) |
| Входы управления | 5 цифровых (3 непрограммируемых и 2 программируемых входа) 1 вход для датчика PTC |
| Аналоговый выход | 1 аналоговый выход 0(4) - 20 мА |
| Сетевой протокол | Modbus RTU (RS-485) |
| Функции защиты | Оптимальный комплект защит |
| Защитное покрытие плат | С2С базовое, С3С опция |
| Степень защиты | IP00 |
| Система охлаждения | Естественное охлаждение воздухом |
| Внешние условия | Размещение на высоте до 1000 м. При размещении выше 1000 м следует использовать устройство большей мощности. Температура окружающего воздуха от -20 до +50°С, влажность воздуха - не более 90%, без конденсата. Размещение устройства - в помещении с хорошей вентиляцией, при отсутствии коррозионно-активных веществ и электропроводящей пыли. Вибрации не должны превышать 0.5G. |
Арт.: 00049300
5 928 ₽
/шт Арт.: 00049300
5 928 ₽
/шт 